Anybody know what that is ?
- Michel3007
-
Topic Author
- Offline
- User
-

Registered
- Posts: 92
- Thanks: 15
Anybody know what that is ?
10 Oct 2022 10:20
Hi,
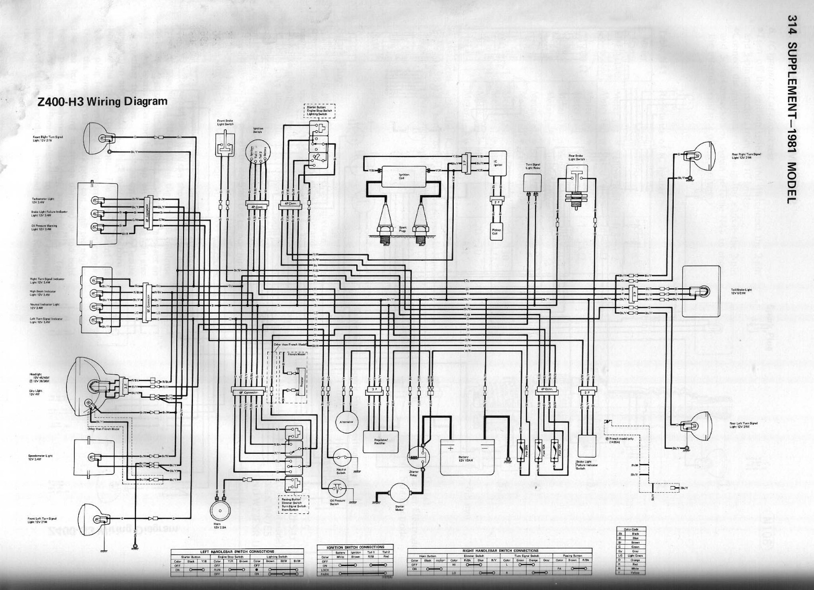
Anybody knows what that could be ? Can't find it on my wiring diagram. It is from a KZ400 H3 and it was attached to the transistor ignition bracket.
Cheers,
Anybody knows what that could be ? Can't find it on my wiring diagram. It is from a KZ400 H3 and it was attached to the transistor ignition bracket.
Cheers,
KZ 750 H2 LTD 1981
GPZ750R1 1982
GPZ750R1 1982
Please Log in or Create an account to join the conversation.
- Warren3200gt
-
- Offline
- User
-

Registered
- Posts: 1705
- Thanks: 893
Re: Anybody know what that is ?
10 Oct 2022 10:54 - 10 Oct 2022 11:03
Looks like a ballast resistor. It evens out the current through the circuit by increasing resistance as the voltage increases and reduces resistance as volt drops.
Normally only fitted with aftermarket electronic tachos.
All though that one is not connected to anything with both ends connected to each other.
Normally only fitted with aftermarket electronic tachos.
All though that one is not connected to anything with both ends connected to each other.
Last edit: 10 Oct 2022 11:03 by Warren3200gt.
Please Log in or Create an account to join the conversation.
- Mikaw
-
- Offline
- Sustaining Member
-

Registered
- Posts: 4825
- Thanks: 1851
Re: Anybody know what that is ?
10 Oct 2022 11:57
The Z1 900’s had a similar part that was in the headlight circuit. I can’t find it on wiring schematic though
1976 KZ 900 A4
kzrider.com/forum/11-projects/613548-1976-kz-900-a4
1976 KZ 900 B1 LTD
1978 KZ 1000 B2 LTD
1980 KZ 750 E1
Kowledge Speaks, But Wisdom Listens.
Jimi Hendrix.
1976 KZ 900 B1 LTD
1978 KZ 1000 B2 LTD
1980 KZ 750 E1
Kowledge Speaks, But Wisdom Listens.
Jimi Hendrix.
Please Log in or Create an account to join the conversation.
- Mikaw
-
- Offline
- Sustaining Member
-

Registered
- Posts: 4825
- Thanks: 1851
Re: Anybody know what that is ?
10 Oct 2022 12:09
Found it, yes like the Z1 it’s in the headlight circuit. Hard to read but it looks like 511 ohms 20 watts???
1976 KZ 900 A4
kzrider.com/forum/11-projects/613548-1976-kz-900-a4
1976 KZ 900 B1 LTD
1978 KZ 1000 B2 LTD
1980 KZ 750 E1
Kowledge Speaks, But Wisdom Listens.
Jimi Hendrix.
1976 KZ 900 B1 LTD
1978 KZ 1000 B2 LTD
1980 KZ 750 E1
Kowledge Speaks, But Wisdom Listens.
Jimi Hendrix.
Please Log in or Create an account to join the conversation.
- Wookie58
-
- Offline
- Moderator
-

Registered
- Posts: 5882
- Thanks: 3679
Re: Anybody know what that is ?
10 Oct 2022 12:22Any idea what the purpose is, surely it will "dim" the light ?Found it, yes like the Z1 it’s in the headlight circuit. Hard to read but it looks like 511 ohms 20w
1982 KZ1000 Ltd
www.kzrider.com/forum/11-projects/617631...-82-begins?start=192
kzrider.com/filebase-alias?view=download...d-fault-diagnosis&ca
www.kzrider.com/forum/11-projects/617631...-82-begins?start=192
kzrider.com/filebase-alias?view=download...d-fault-diagnosis&ca
Please Log in or Create an account to join the conversation.
- Mikaw
-
- Offline
- Sustaining Member
-

Registered
- Posts: 4825
- Thanks: 1851
Re: Anybody know what that is ?
10 Oct 2022 12:33
Nope. I’m electrically challenged. Maybe the small daylight bulb that’s also in the headlight. Or maybe it dims the headlight during daytime running. We don’t have that here in the states.
1976 KZ 900 A4
kzrider.com/forum/11-projects/613548-1976-kz-900-a4
1976 KZ 900 B1 LTD
1978 KZ 1000 B2 LTD
1980 KZ 750 E1
Kowledge Speaks, But Wisdom Listens.
Jimi Hendrix.
1976 KZ 900 B1 LTD
1978 KZ 1000 B2 LTD
1980 KZ 750 E1
Kowledge Speaks, But Wisdom Listens.
Jimi Hendrix.
The following user(s) said Thank You: Wookie58
Please Log in or Create an account to join the conversation.
- Mc Tavish
-
- Offline
- User
-

Registered
- Posts: 101
- Thanks: 35
The following user(s) said Thank You: Wookie58
Please Log in or Create an account to join the conversation.
- Michel3007
-
Topic Author
- Offline
- User
-

Registered
- Posts: 92
- Thanks: 15
Re: Anybody know what that is ?
11 Oct 2022 05:49 - 11 Oct 2022 05:50
I feel like an idiot, it was right under my nose but the diagram I had was in really bad resolution.I found another diagram (attached below) and it is actually a specificity of the French model (I live in France).It is connected to the dimmer switch.Do you think it is important or was it just added to fall under some law regarding the intensity of the dimmed light ?Thank you anyways for your replies
KZ 750 H2 LTD 1981
GPZ750R1 1982
GPZ750R1 1982
Last edit: 11 Oct 2022 05:50 by Michel3007.
The following user(s) said Thank You: Nessism
Please Log in or Create an account to join the conversation.
- Mikaw
-
- Offline
- Sustaining Member
-

Registered
- Posts: 4825
- Thanks: 1851
Re: Anybody know what that is ?
11 Oct 2022 06:59
I’d say depends on what you need to plate/tag/register to be road legal in your country.
1976 KZ 900 A4
kzrider.com/forum/11-projects/613548-1976-kz-900-a4
1976 KZ 900 B1 LTD
1978 KZ 1000 B2 LTD
1980 KZ 750 E1
Kowledge Speaks, But Wisdom Listens.
Jimi Hendrix.
1976 KZ 900 B1 LTD
1978 KZ 1000 B2 LTD
1980 KZ 750 E1
Kowledge Speaks, But Wisdom Listens.
Jimi Hendrix.
Please Log in or Create an account to join the conversation.
- Scirocco
-
- Offline
- Premium Member
-

Registered
- Never change a running system
- Posts: 4397
- Thanks: 2260
Re: Anybody know what that is ?
11 Oct 2022 12:33
old french classic car and bikes of the 60/70 area comes with special yellow main head lights to reducing glare effects.
My 1975 Z 1 B 900 Project
www.kzrider.com/forum/11-projects/605133...ears-deep-sleep-mode
www.kzrider.com/forum/11-projects/605133...ears-deep-sleep-mode
Please Log in or Create an account to join the conversation.
- Ojisan rider
-
- Offline
- Sustaining Member
-

Registered
- Posts: 327
- Thanks: 65
Re: Anybody know what that is ?
11 Oct 2022 22:56
Not to hijack the thread, but I like the Mercedes in the picture. Too low for my taste, but still looks good.
82' KZ750-R1 cafe racer style. Clip-on, Rear set, Fork-Brace, Mikuni Flat-slide (forgot the size), Kerker.
84' GPz750 (basket case). everything are in pieces.
89' ZX750-H1 (ZX-7 Ninja). Resurrection project are on going with my KZ750. Everything is stock.
84' GPz750 (basket case). everything are in pieces.
89' ZX750-H1 (ZX-7 Ninja). Resurrection project are on going with my KZ750. Everything is stock.
Please Log in or Create an account to join the conversation.
- Nerdy
-
- Offline
- Sustaining Member
-

Registered
- Posts: 1118
- Thanks: 459
Re: Anybody know what that is ?
12 Oct 2022 09:25
I think it's on air suspension, aka "bags". They are deflated when the car is shut off, putting it on the ground as you see in the pic. It probably is not driven that way.
Unless the owner is a "stance nation boi".
Unless the owner is a "stance nation boi".
1967 Yamaha YCS1 Bonanza
1980 KZ440B
1981 Yamaha XT250H
1981 KZ440 LTD project bike
1981 GPz550
2013 Yamaha FZ6R
The following user(s) said Thank You: Wookie58
Please Log in or Create an account to join the conversation.
Moderators: Street Fighter LTD
